【安信可雷达模组Rd-03_V2】介绍、测试
本文介绍了安信可 Rd-03 V2 雷达模组的相关信息,包括产品特性、主控参数、原理图、应用和安装等,并结合官方工具软件进行距离感应测试
介绍
- Rd-03_V2 是深圳安信可科技开发的雷达模组,基于矽典微S1KM0000芯片(集成毫米波传感器SoC),工作于24GHz K波段(单频扫描调制带宽1GHz);

- 对运动人体的最远感应距离为7m,采用FMCW调频连续波技术,感知区域内是否有运动或者微动的人体,实现实时检测结果;
- 提供可视化的配置工具,可轻松配置感应距离范围、不同 区间的感应灵敏度和无人延时时间等;
- 支持自动生成检测门限,减少人工调试,提 升检测精度,简化安装流程,便于大规模部署。
外观

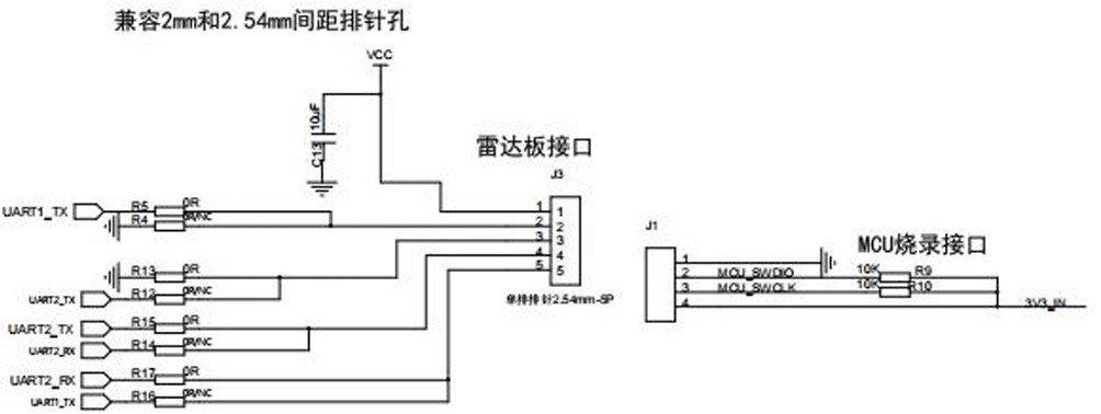
管脚定义
序号 |
名称 |
说明 |
1 |
3V3 |
供电 |
2 |
GND |
接地 |
3 |
TXD |
数据发送端 |
4 |
RXD |
数据接收端 |
5 |
OT2 |
检测结果(高低电平)输出 |
主控
- S1KM0000 是一种基于 FMCW 雷达收 发器技术的集成单片机毫米波传感器 SoC。
- 利用 FMCW 调频连续波,对设定空间内的目 标进行探测。
- 结合雷达信号处理,实现高灵敏度的运动检测和微动检测。
系统框图

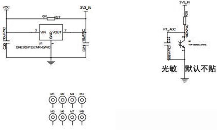
原理图
MCU

PY32

Pins

Power

特性
- 采用DIP封装,标准2.54mm排针兼容2.0mm排针
- 雷达支持24GHz ISM频段
- 雷达天线支持1收1发,天线波束窄、分辨率高、频带宽、抗干扰力强
- 雷达最远感应距离为可达7米
- 雷达探测角度大,覆盖范围可达±60度
- 雷达区间内准确识别,支持感应范围划分,屏蔽区间外干扰
- 超小模组尺寸:20x20mm,即插即用,实时上报探测结果
- 可以通过串口实现雷达的智能调参,方便快捷
- 支持挂顶、挂壁等多种安装方式
- 支持自动生成检测门限
- 支持UART
- 3.3V/5V电源供电,支持3.0至3.6V或4.5至5.5V 宽电压范围;默认3.3V供电版本
- 平均功耗 50 mA
应用
- 人体感应灯控
- 广告屏等设备的人体感应唤醒
- 生命安全防护
- 智能家电
- 智能安防
- 智能照明
- 新能源充电/停车监测设施
安装
雷达安装注意事项
- 尽量保证雷达天线正对目标检测区域,且天线四周开阔无遮挡;

- 保证雷达安装位置牢固、稳定,雷达本身的晃动将影响检测效果;
- 要保证雷达的背面不会有物体运动或震动。由于雷达波具有穿透性,天线信号背瓣可能会检测到雷达背面的运动物体。可以采用金属屏蔽罩或者金属背板,对雷达背瓣进行屏蔽,减弱雷达背面物体造成的影响。

- 由于目标的体型、状态、RCS等不同,目标距离精度会有波动;同时最远距离也会稍有波动。
- 存在多个24GHz频段雷达时,请勿波束正对,尽量远离安装,以避免相互干扰。
- 为了充分释放板载天线的性能,天线周边请勿放置金属件,远离高频器件。
- 电源输入电压范围为3.0V-3.6V,要求电源纹波在100kHz以内无明显频峰。
详见:docs.ai-thinker.com/Rd-03_V2/
测试
包括串口调试和上位机调试两种测试流程。
串口调试
- 下载并运行 安信可串口调试助手 ;
- 使用 USB 转 TTL 工具连接模块和电脑 USB 接口;
- 配置串口参数,打开对应的端口号,接收模块发送的距离数据;

上位机调试

- 点击
刷新
按钮,在串口号下拉框中选择雷达模组的串口号,确认波特率为115200
- 点击
连接设备
按钮开始连接上位机和 Rd-03_V2 模组
上位机工具界面可以分为3个区域:设备操作区域、功能按钮区域和功能页面区域。
- 上位机工具与Rd-03_V2版模组连接成功后,会在界面区域显示 Rd-03_V2 模组的固件版本号;
- 功能页面区域
参数查看/设置
显示模组的当前参数值。
参数读取
点击 读取传感器设置
按钮

参数解释
- 最大距离:用于设置雷达的最远有效探测距离; 一个距离门的长度为70cm。 范围 0到10,精确到 0.1m ;
- 目标消失延迟时间(秒) :目标状态从有人切换到无人需要延时一段时间T:在此期间,如果检测到有人,重新开启这段时间的计时。雷达只有在检测到无人状态一直持续一个完整的T时间后才会切换到无人状态,上报无人。 范围:0至65535 ;
- 触发门限 (dB) :用于设置无人到有人状态的能量值门限,可通过“生成门 限”功能计算得到。 范围:0至100,精 确到 0.01 ;
- 微动门限 (dB) :用于检测人体微动状态的能量值门限,可通过“生成门限” 功能计算得到。 上位机工具支持保存和载入雷达的参数配置。
实时数据

-
左上角的彩灯图标表示探测区域内有人/无人情况:
- 雷达检测到人体存在时,彩灯为红色;
- 没有检测到人体存在时,彩灯为绿色;
-
彩灯后方的文本显示框显示雷达检测到的目标与雷达的径向距离;
-
“开始/暂停”切换按钮用于开启和暂停雷达的检测;
-
“生成门限”按钮用于扫描环境噪声并计算各个距离门的“触发门限”和“保持门限”;
-
“运动信息/微动&静止信息”实时显示各个距离门的运动能量值(绿色折线)与门限值 (红色折线);
-
黑色背景表示该距离门为有效探测范围,灰色背景表示该距离门为无效探测范围;
-
“距离VS时间”实时显示雷达检测到的目标人体在过去60秒内的距离变化;
-
灰色背景区域表示雷达在该时间段检测到目标人体,黑色背景区域表示雷达在该时间段没 有检测到目标人体;
电源干扰
模组上电后会对模组供电进行自检,
- 若电源中存在明显干扰,上位机实时数据界面目标距离信息中会给出提示(上位机未给出提示不代表电源不存在干扰)。
- 电源干扰检测的是电源杂散。
总结
本文介绍了安信可 Rd-03 V2 雷达模组的相关信息,包括产品特性、主控参数、原理图、应用和安装等,并结合官方工具软件进行距离感应测试,为相关产品的开发设计和快速应用提供了参考。